jauge carburant de 2 cv, oublie connection lors du remontage de la caisse :-(

Clignotants, alternateurs, allumage électronique, panne d'essuie-glaces, batterie qui fuit, tension batterie, point de masse, remontage des faisceaux, branchement de la bobine, phares...

Modérateurs : Deuchémoi, zamzam, Eric13190

Répondre
Avatar du membre
Barbe-Noire
Deuchiste passionné
Deuchiste passionné
Messages : 368
Enregistré le : 14 mars 2018, 15:51
Ma deuche : 2 cv AZKA 1977 / 2cv AZKA 1982
Date de naissance : 17 mai 1960
Localisation : Clairmarais ( Pas de Calais ) dept 62 le pays des marais fantomatiques ).

jauge carburant de 2 cv, oublie connection lors du remontage de la caisse :-(

Message par Barbe-Noire »

bonjour les amis :salut:

Je viens vous soumettre un problème que rencontre mon fiston, en remontant la caisse de sa 2cv sur le chassis, à première vue il a ...... ( oublié ) de faire la connection électrique sur la jauge à essence :shock: , il se demandait pourquoi sa jauge ne fonctionnait pas ! :siffle: , il l'a bien raccordée au tuyau d'essence, mais c'est tout. Maintenant, la 2cv est terminé ( une 2cv6 AZKA de 1979 ) de mémoire, tout est ok ..... sauf ça!,

je lui ai dit de regarder par le trou de visite en enlevant la banquette, et essayer de voir si il voyait les câbles, mais il me dit qu'en enlevant la banquette = pas de trappe de visite !, la tôle est pleine, pas de bouchon, pas de trappe, il m'a envoyé une photo il y a 1 heure et en effet,l'ancrage des 2 ceintures de sécurité est là, mais ...... c'est tout, il a éclairé avec une lampe dans le trou ou va se placer le crochet central de la banquette, il aperçoit bien la platine, mais pas de connection ni de câble.
Auriez vous une astuce ....un conseil qui lui permettrait de brancher la masse et le câble de jauge sans redémonter la caisse entièrement ? :???: , il a remplacé le réservoir par un autre en plastique et la jauge est neuve je crois.

Il devait passer le CT dans 2 semaines, de plus, il habite à 1h30 de chez nous et avec les mesures de confinement, je ne peux même pas aller lui donner un coup de main :( , pour finir, son épouse et lui ont vendu leur 2ème voiture la semaine dernière car il croyait pouvoir compter sur sa 2 pattes, il ne se doutait pas de cette ..... bourde.

Alors vos conseils sont les bienvenus :pouce:
Je vous remercie pour lui par avance
Merci de m'avoir lu
éric

PS: pour mon info perso, c'est .... normal qu'il n'y ai pas de trappe de visite d'origine au dessus de sa jauge ?

:salut:
:tchin:


Avatar du membre
Mikey 71
Docteur deuchiste
Docteur deuchiste
Messages : 2063
Enregistré le : 30 sept. 2018, 13:05
Ma deuche : 2cv6 AZ KA 21/01/1985
Date de naissance : 04 juil. 1978
Localisation : Chambilly 71
Âge : 47

Re: jauge carburant, oublie connection lors du remontage de la caisse :-(

Message par Mikey 71 »

:salut:

Il m'est arrivé la même chose. J'ai réussi à tout rebrancher en redėmontant mon réservoir, avec quelques contorsions bien sûr. Mais c'est faisable...

:salut:
Avatar du membre
Deuchémoi
Docteur deuchiste
Docteur deuchiste
Messages : 16571
Enregistré le : 19 sept. 2009, 17:09
Ma deuche : 2cv6 Spécial AZKA Bleue céleste 11/87
Date de naissance : 30 oct. 1968
Localisation : Vitrolles (13) ... au soleil !!!

Re: jauge carburant, oublie connection lors du remontage de la caisse :-(

Message par Deuchémoi »

Sur les """récentes""" (attends Bob, il va te dire quand a eu lieu la modif !), il n'y a plus de trappe de visite !
Le branchement ne peut se faire qu'en démontant le réservoir (après l'avoir purgé, bien sûr !!). Mais c'est mieux que de démonter toute la caisse.
:wink:
Pas de demande d'aide mécanique en Message Privé. Toutes les demandes se font dans les salons publics. Merci !
       /¯\
(°\=/°)
... Ma présentation
2cv6 Spécial AZKA Bleue céleste 11/87
       Image

ImageImage  Image
       Image
Avatar du membre
bob41
Docteur deuchiste
Docteur deuchiste
Messages : 8690
Enregistré le : 09 mai 2016, 16:00
Ma deuche : 2CV A 50 ; 2CV AZ 59 ; 2CV azam 65 ; 2CV 6 79 ; Dyane 67 ; AMI6 62 ; AMI8 77 ; HY 72 67
Date de naissance : 26 sept. 1966
Localisation : Sologne viticole (Contres) et Corse (Loreto-di-Casinca)
Âge : 59

Re: jauge carburant, oublie connection lors du remontage de la caisse :-(

Message par bob41 »

Deuchémoi a écrit :Sur les """récentes""" (attends Bob, il va te dire quand a eu lieu la modif !), il n'y a plus de trappe de visite !
Le branchement ne peut se faire qu'en démontant le réservoir (après l'avoir purgé, bien sûr !!). Mais c'est mieux que de démonter toute la caisse.
:wink:
:salut:

Ca a été modifié quand ont été installés les ancrages des ceintures de sécurité arrière.
La traverse mise au dessus de châssis empêche d'accéder à la trappe qui du coup a été supprimée.

Voilà ! Je n'ai pas la date en mémoire, c'est dans tous les livres, mais je n'ai pas les livres ici :lol: :lol:

:salut:
Avatar du membre
Barbe-Noire
Deuchiste passionné
Deuchiste passionné
Messages : 368
Enregistré le : 14 mars 2018, 15:51
Ma deuche : 2 cv AZKA 1977 / 2cv AZKA 1982
Date de naissance : 17 mai 1960
Localisation : Clairmarais ( Pas de Calais ) dept 62 le pays des marais fantomatiques ).

Re: jauge carburant, oublie connection lors du remontage de la caisse :-(

Message par Barbe-Noire »

Je vous remercie beaucoup pour ces rapides réponses ! :pouce:

OK, bien compris l'absence de trappe de visite pour cause de ........ ceintures de sécurité.
bien compris également que le solution serait de vider le réservoir d'essence et démonter le réservoir pour effectuer les connections.

Merci encore, je pense qu'on va attendre la fin du confinement et je vais aller lui donner un coup de main
Bonne journée à vous tous :salut:

:tchin:
Avatar du membre
bob41
Docteur deuchiste
Docteur deuchiste
Messages : 8690
Enregistré le : 09 mai 2016, 16:00
Ma deuche : 2CV A 50 ; 2CV AZ 59 ; 2CV azam 65 ; 2CV 6 79 ; Dyane 67 ; AMI6 62 ; AMI8 77 ; HY 72 67
Date de naissance : 26 sept. 1966
Localisation : Sologne viticole (Contres) et Corse (Loreto-di-Casinca)
Âge : 59

Re: jauge carburant, oublie connection lors du remontage de la caisse :-(

Message par bob41 »

:salut:

Pas besoin de vider le réservoir pour le démonter, mais plein il sera un peu plus lourd à descendre à bout de bras :mdr:

:salut:
Avatar du membre
CHARLYSTONE
Docteur deuchiste
Docteur deuchiste
Messages : 6967
Enregistré le : 27 févr. 2018, 14:52
Ma deuche : 2cv charleston de 06. 1990 2cv6 04.1983
Date de naissance : 30 avr. 1958
Localisation : 38 pres de bourgoin jallieu

Re: jauge carburant, oublie connection lors du remontage de la caisse :-(

Message par CHARLYSTONE »

Bonjour ,oui pas besoin de vider le réservoir, j'ai eu un probleme de prise d'air sur la durite de la jauge j'ai enlever le réservoir, petite astuce car seul c'est un peu galère je me suis servi d'un cric et une petite planche de bois, mais avant enlève les 4 vis de maintien et enlever la goulotte puis faire descendre le réservoir avec le cric c'est plus facile :clap:
Avatar du membre
bomacars
Deuchiste de référence
Deuchiste de référence
Messages : 689
Enregistré le : 01 oct. 2016, 18:14
Ma deuche : AZKA 82 + AZKA 88
Date de naissance : 20 nov. 1953
Localisation : Les mages 30960 (GARD) et Belgique (Région Wallonne)
Âge : 72

Re: jauge carburant, oublie connection lors du remontage de la caisse :-(

Message par bomacars »

Tu descend ton reservoir, 4 vis et le collier tu tuyau d'alimentation et de remplissage, tu le vide quand tu l'as enlevé, tu auras plus facile pour le remettre :enchante:
Oublie pas de remettre l'essence après remontage :ptdr:
Avatar du membre
Barbe-Noire
Deuchiste passionné
Deuchiste passionné
Messages : 368
Enregistré le : 14 mars 2018, 15:51
Ma deuche : 2 cv AZKA 1977 / 2cv AZKA 1982
Date de naissance : 17 mai 1960
Localisation : Clairmarais ( Pas de Calais ) dept 62 le pays des marais fantomatiques ).

Re: jauge carburant, oublie connection lors du remontage de la caisse :-(

Message par Barbe-Noire »

CHARLYSTONE a écrit :Bonjour ,oui pas besoin de vider le réservoir, j'ai eu un probleme de prise d'air sur la durite de la jauge j'ai enlever le réservoir, petite astuce car seul c'est un peu galère je me suis servi d'un cric et une petite planche de bois, mais avant enlève les 4 vis de maintien et enlever la goulotte puis faire descendre le réservoir avec le cric c'est plus facile :clap:

Bonjour CHARLYSTONE :salut:

Merci pour ton message, je viens d'avoir des nouvelles, mon fils s'est servi de son " lève moto " pour descendre le réservoir de la " mémère ", ça a été tout seul, il ne restait plus que quelques litres d'essence à première vue !.

Mais il a un autre souci, je viens de recevoir quelques photos, je vais les poster.
Merci à toi :salut:

:tchin:
Avatar du membre
Barbe-Noire
Deuchiste passionné
Deuchiste passionné
Messages : 368
Enregistré le : 14 mars 2018, 15:51
Ma deuche : 2 cv AZKA 1977 / 2cv AZKA 1982
Date de naissance : 17 mai 1960
Localisation : Clairmarais ( Pas de Calais ) dept 62 le pays des marais fantomatiques ).

Re: jauge carburant, oublie connection lors du remontage de la caisse :-(

Message par Barbe-Noire »

bomacars a écrit :Tu descend ton reservoir, 4 vis et le collier tu tuyau d'alimentation et de remplissage, tu le vide quand tu l'as enlevé, tu auras plus facile pour le remettre :enchante:
Oublie pas de remettre l'essence après remontage :ptdr:

Oublie pas de remettre l'essence après remontage

:lol: :mdr:
Avatar du membre
CHARLYSTONE
Docteur deuchiste
Docteur deuchiste
Messages : 6967
Enregistré le : 27 févr. 2018, 14:52
Ma deuche : 2cv charleston de 06. 1990 2cv6 04.1983
Date de naissance : 30 avr. 1958
Localisation : 38 pres de bourgoin jallieu

Re: jauge carburant de 2 cv, oublie connection lors du remontage de la caisse :-(

Message par CHARLYSTONE »

Bonjour Barbe Noir,donc ça était facile avec le cric ou lève moto,j'ai fait comme ça, c'est pratique pour enlever les 4 visses du réservoir et pas de risque de casser les pattes de fixation du réservoir :pouce:
Avatar du membre
Barbe-Noire
Deuchiste passionné
Deuchiste passionné
Messages : 368
Enregistré le : 14 mars 2018, 15:51
Ma deuche : 2 cv AZKA 1977 / 2cv AZKA 1982
Date de naissance : 17 mai 1960
Localisation : Clairmarais ( Pas de Calais ) dept 62 le pays des marais fantomatiques ).

Re: jauge carburant de 2 cv, oublie connection lors du remontage de la caisse :-(

Message par Barbe-Noire »

Bonjour à tous :salut:

Mon fils a descendu son réservoir, à première vue ça s'est bien passé, il s'est servi de son lève moto pour le descendre après l'avoir vidé au maximum.

Mais ......... il y a un souci, la platine n'a pas été raccordé au câble de la jauge car ......... il n'existe pas ! :???: :oops: voila quelques photos reçus :

excusez svp le format style ..... éléphant

Image

Image

Pas trace de câble de jauge nulle part :shock: , il y a bien une " réservation " ( passe câble ) sur le côté gauche du coffre, mais aucun câble ...

auriez vous la gentillesse de nous dire comment passer un nouveau câble, quelle section ( et ou le raccorder sur la jauge du tableau de bord ) ?, avant de vous enquiquiner avec nos déboires, je suis allé sur le net pour rechercher d'éventuels schémas de branchements, mais ..... j'ai du passer à côté car je n'ai rien vu concernant ce câble.

Vous remerçiant par avance pour votre aide :salut:

:tchin:
Avatar du membre
bomacars
Deuchiste de référence
Deuchiste de référence
Messages : 689
Enregistré le : 01 oct. 2016, 18:14
Ma deuche : AZKA 82 + AZKA 88
Date de naissance : 20 nov. 1953
Localisation : Les mages 30960 (GARD) et Belgique (Région Wallonne)
Âge : 72

Re: jauge carburant de 2 cv, oublie connection lors du remontage de la caisse :-(

Message par bomacars »

Les 2 contacts de la jauge qui est une resistance variable sont du négatif, 1 va à la masse à fixer à un des 4 boulons de fixation du reservoir avec un oeillet, l'autre va au tableau de bord en passant le long du montant intérieur de la contre aile de la porte arr gauche, la il y a une fiche, il rejoint la tresse (il est normalement prevu dans cette tresse) en provenance de l'arriere et va vers l'avant en redescendant le long du pare brise Av gauche et ressort au dessus de la batterie, je peux te faire une photo si tu le souhaite
Avatar du membre
Barbe-Noire
Deuchiste passionné
Deuchiste passionné
Messages : 368
Enregistré le : 14 mars 2018, 15:51
Ma deuche : 2 cv AZKA 1977 / 2cv AZKA 1982
Date de naissance : 17 mai 1960
Localisation : Clairmarais ( Pas de Calais ) dept 62 le pays des marais fantomatiques ).

Re: jauge carburant de 2 cv, oublie connection lors du remontage de la caisse :-(

Message par Barbe-Noire »

Bonjour bomacars :salut:
Merci pour ta réponse !, oui s'il te serait possible de faire une ou des photos = je suis preneur, Jérôme ( mon fils ) a regardé sur la partie gauche de la toto ( aile et montant de portes ) et ..... pas de câble ! :( , pas de cosse en attente .... rien !.
surtout, fais ça quand tu auras le temps !, la 2cv est bloquée au garage et il n'y a pas le feu au lac !.

en tout cas = un GRAND merci à toi
bonne fin de journée :salut:

:tchin:
Avatar du membre
bob41
Docteur deuchiste
Docteur deuchiste
Messages : 8690
Enregistré le : 09 mai 2016, 16:00
Ma deuche : 2CV A 50 ; 2CV AZ 59 ; 2CV azam 65 ; 2CV 6 79 ; Dyane 67 ; AMI6 62 ; AMI8 77 ; HY 72 67
Date de naissance : 26 sept. 1966
Localisation : Sologne viticole (Contres) et Corse (Loreto-di-Casinca)
Âge : 59

Re: jauge carburant de 2 cv, oublie connection lors du remontage de la caisse :-(

Message par bob41 »

:salut:

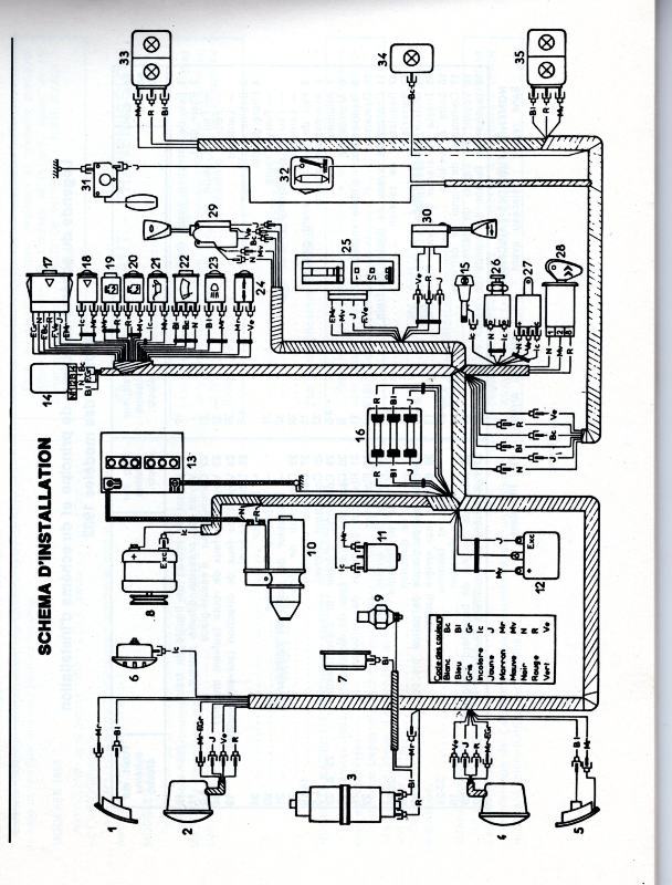
Le fil qui va de la jauge au tableau de bord rejoint celui du plafonnier puis passe dans le faisceau arrière avec ceux des feux arrière, des stops et des clignotants.

Voici un schéma d'installation de 2 CV 6. La jauge est en 31 et le plafonnier en 32.
schéma d'installation 2 CV 6.jpg
:salut:
Avatar du membre
Barbe-Noire
Deuchiste passionné
Deuchiste passionné
Messages : 368
Enregistré le : 14 mars 2018, 15:51
Ma deuche : 2 cv AZKA 1977 / 2cv AZKA 1982
Date de naissance : 17 mai 1960
Localisation : Clairmarais ( Pas de Calais ) dept 62 le pays des marais fantomatiques ).

Re: jauge carburant de 2 cv, oublie connection lors du remontage de la caisse :-(

Message par Barbe-Noire »

Bonjour bob41 :salut:

Un grand merci pour ton schéma et tes explications !.
c'est du tonnerre :pouce: , armé de toutes vos réponses, je vais ( comme beaucoup ) attendre la fin des mesures de confinement et je vais aller chez le fiston avec tout ce qu'il faut.

Vous êtes vraiment des " chefs "
encore merci à tous pour votre intérêt

éric

:salut: :salut:

:tchin:
Avatar du membre
CHARLYSTONE
Docteur deuchiste
Docteur deuchiste
Messages : 6967
Enregistré le : 27 févr. 2018, 14:52
Ma deuche : 2cv charleston de 06. 1990 2cv6 04.1983
Date de naissance : 30 avr. 1958
Localisation : 38 pres de bourgoin jallieu

Re: jauge carburant de 2 cv, oublie connection lors du remontage de la caisse :-(

Message par CHARLYSTONE »

De rien Barbe Noir quand un marin deuchist est dans la "galère " on l'aide a ramer :mdrordi:
Avatar du membre
bomacars
Deuchiste de référence
Deuchiste de référence
Messages : 689
Enregistré le : 01 oct. 2016, 18:14
Ma deuche : AZKA 82 + AZKA 88
Date de naissance : 20 nov. 1953
Localisation : Les mages 30960 (GARD) et Belgique (Région Wallonne)
Âge : 72

Re: jauge carburant de 2 cv, oublie connection lors du remontage de la caisse :-(

Message par bomacars »

Comme promis voici les photos,
Le fil venant du reservoir entre dans l'habitacle à gauche sous la banquette arr
SAM_4443.JPG
Ensuite il remonte en longeant le montant de porte ARR gauch pour rejoindre la tresse qui vient de l'arriere
SAM_4442.JPG
la tresse resort dans le compartiment moteur au dessus de la batterie
SAM_4444.JPG
tous les fils de cette tresse sont la
SAM_4445.JPG
il te suffit de tester avec un ohm metre pour déterminer du quel il s'agit.
Bon travail
Avatar du membre
Barbe-Noire
Deuchiste passionné
Deuchiste passionné
Messages : 368
Enregistré le : 14 mars 2018, 15:51
Ma deuche : 2 cv AZKA 1977 / 2cv AZKA 1982
Date de naissance : 17 mai 1960
Localisation : Clairmarais ( Pas de Calais ) dept 62 le pays des marais fantomatiques ).

Re: jauge carburant de 2 cv, oublie connection lors du remontage de la caisse :-(

Message par Barbe-Noire »

CHARLYSTONE a écrit :De rien Barbe Noir quand un marin deuchist est dans la "galère " on l'aide a ramer :mdrordi:
:mdr: :lol: :ptdr: :pouce:
Avatar du membre
Barbe-Noire
Deuchiste passionné
Deuchiste passionné
Messages : 368
Enregistré le : 14 mars 2018, 15:51
Ma deuche : 2 cv AZKA 1977 / 2cv AZKA 1982
Date de naissance : 17 mai 1960
Localisation : Clairmarais ( Pas de Calais ) dept 62 le pays des marais fantomatiques ).

Re: jauge carburant de 2 cv, oublie connection lors du remontage de la caisse :-(

Message par Barbe-Noire »

bomacars a écrit :Comme promis voici les photos,
Le fil venant du reservoir entre dans l'habitacle à gauche sous la banquette arr
SAM_4443.JPG
Ensuite il remonte en longeant le montant de porte ARR gauch pour rejoindre la tresse qui vient de l'arriere
SAM_4442.JPG
la tresse resort dans le compartiment moteur au dessus de la batterie
SAM_4444.JPG
tous les fils de cette tresse sont la
SAM_4445.JPG
il te suffit de tester avec un ohm metre pour déterminer du quel il s'agit.
Bon travail

bonjour bomacars :salut:

un GRAND merci pour tes photos et le temps que tu as bien voulu m'accorder :merci: avec tout cela, ça va être beaucoup plus simple !.

:tchin:
Avatar du membre
Deuchémoi
Docteur deuchiste
Docteur deuchiste
Messages : 16571
Enregistré le : 19 sept. 2009, 17:09
Ma deuche : 2cv6 Spécial AZKA Bleue céleste 11/87
Date de naissance : 30 oct. 1968
Localisation : Vitrolles (13) ... au soleil !!!

Re: jauge carburant de 2 cv, oublie connection lors du remontage de la caisse :-(

Message par Deuchémoi »

ici, tu peux voir la traversée de la caisse:
viewtopic.php?p=137987#p137987
:wink:
Pas de demande d'aide mécanique en Message Privé. Toutes les demandes se font dans les salons publics. Merci !
       /¯\
(°\=/°)
... Ma présentation
2cv6 Spécial AZKA Bleue céleste 11/87
       Image

ImageImage  Image
       Image
Avatar du membre
bomacars
Deuchiste de référence
Deuchiste de référence
Messages : 689
Enregistré le : 01 oct. 2016, 18:14
Ma deuche : AZKA 82 + AZKA 88
Date de naissance : 20 nov. 1953
Localisation : Les mages 30960 (GARD) et Belgique (Région Wallonne)
Âge : 72

Re: jauge carburant de 2 cv, oublie connection lors du remontage de la caisse :-(

Message par bomacars »

Barbe-Noire a écrit :
bomacars a écrit :Comme promis voici les photos,
Le fil venant du reservoir entre dans l'habitacle à gauche sous la banquette arr
SAM_4443.JPG
Ensuite il remonte en longeant le montant de porte ARR gauch pour rejoindre la tresse qui vient de l'arriere
SAM_4442.JPG
la tresse resort dans le compartiment moteur au dessus de la batterie
SAM_4444.JPG
tous les fils de cette tresse sont la
SAM_4445.JPG
il te suffit de tester avec un ohm metre pour déterminer du quel il s'agit.
Bon travail

bonjour bomacars :salut:

un GRAND merci pour tes photos et le temps que tu as bien voulu m'accorder :merci: avec tout cela, ça va être beaucoup plus simple !.

:tchin:
:pouce:
Avatar du membre
Barbe-Noire
Deuchiste passionné
Deuchiste passionné
Messages : 368
Enregistré le : 14 mars 2018, 15:51
Ma deuche : 2 cv AZKA 1977 / 2cv AZKA 1982
Date de naissance : 17 mai 1960
Localisation : Clairmarais ( Pas de Calais ) dept 62 le pays des marais fantomatiques ).

Re: jauge carburant de 2 cv, oublie connection lors du remontage de la caisse :-(

Message par Barbe-Noire »

Bonjour à tous :salut:

J'ai reçu il y a 10mn une photo qui m'a fait plaisir, j'ai donné tous vos éléments à mon fiston et à première vue il a réussi à faire fonctionner sa jauge ! :clap: :danse:

Image

Nous voudrions TOUS vous remercier pour votre gentillesse et votre rapidité :merci: :merci: :merci:

* merci bomacars
* merci Deuchemoi
* merci CHARLYSTONE
* merci bob41
* merci Mickey71

j'espère n'avoir oublié personne, sinon ....... toutes mes confuses ! :oops:

Amitiés à tous :salut:

:tchin:
Avatar du membre
bob41
Docteur deuchiste
Docteur deuchiste
Messages : 8690
Enregistré le : 09 mai 2016, 16:00
Ma deuche : 2CV A 50 ; 2CV AZ 59 ; 2CV azam 65 ; 2CV 6 79 ; Dyane 67 ; AMI6 62 ; AMI8 77 ; HY 72 67
Date de naissance : 26 sept. 1966
Localisation : Sologne viticole (Contres) et Corse (Loreto-di-Casinca)
Âge : 59

Re: jauge carburant de 2 cv, oublie connection lors du remontage de la caisse :-(

Message par bob41 »

:salut:

Super :clap: et vive le forum....

:salut:
Avatar du membre
Mikey 71
Docteur deuchiste
Docteur deuchiste
Messages : 2063
Enregistré le : 30 sept. 2018, 13:05
Ma deuche : 2cv6 AZ KA 21/01/1985
Date de naissance : 04 juil. 1978
Localisation : Chambilly 71
Âge : 47

Re: jauge carburant de 2 cv, oublie connection lors du remontage de la caisse :-(

Message par Mikey 71 »

:salut:

De rien :pouce:

:salut:
Avatar du membre
bomacars
Deuchiste de référence
Deuchiste de référence
Messages : 689
Enregistré le : 01 oct. 2016, 18:14
Ma deuche : AZKA 82 + AZKA 88
Date de naissance : 20 nov. 1953
Localisation : Les mages 30960 (GARD) et Belgique (Région Wallonne)
Âge : 72

Re: jauge carburant de 2 cv, oublie connection lors du remontage de la caisse :-(

Message par bomacars »

Ce fut un réel plaisir de te rendre service :enchante:
Avatar du membre
Deuchémoi
Docteur deuchiste
Docteur deuchiste
Messages : 16571
Enregistré le : 19 sept. 2009, 17:09
Ma deuche : 2cv6 Spécial AZKA Bleue céleste 11/87
Date de naissance : 30 oct. 1968
Localisation : Vitrolles (13) ... au soleil !!!

Re: jauge carburant de 2 cv, oublie connection lors du remontage de la caisse :-(

Message par Deuchémoi »

:clap: le fiston !
C'est pas le tout d'avoir des infos, faut les exploiter ... correctement !
:wink:
Pas de demande d'aide mécanique en Message Privé. Toutes les demandes se font dans les salons publics. Merci !
       /¯\
(°\=/°)
... Ma présentation
2cv6 Spécial AZKA Bleue céleste 11/87
       Image

ImageImage  Image
       Image
Avatar du membre
CHARLYSTONE
Docteur deuchiste
Docteur deuchiste
Messages : 6967
Enregistré le : 27 févr. 2018, 14:52
Ma deuche : 2cv charleston de 06. 1990 2cv6 04.1983
Date de naissance : 30 avr. 1958
Localisation : 38 pres de bourgoin jallieu

Re: jauge carburant de 2 cv, oublie connection lors du remontage de la caisse :-(

Message par CHARLYSTONE »

:salut: plaisir partagé :pouce: :tchin:
Répondre
www.piecesauto-pro.fr